|
脫硫系統不設置煙氣旁路是國家對節能減排的一個政策方向,取消煙氣旁路后脫硫系統的重要性與主機處在同等重要的位置,此時在設計上如何提高脫硫系統的可靠性和穩定性,以及在運行中應遵循什么運行邏輯來確保機組的安全性更加重要,對相關問題進行了探討,為以后無旁路機組設計及運行提供經驗。
1 無旁路煙氣脫硫系統的概述
隨著環境問題越來越突出,國家環保政策日趨嚴格,自取消旁路的政策實施以來,已投運電廠的脫硫煙氣旁路均已經封堵,新建電廠在設計時就按照無脫硫煙氣旁路設置。已建無旁路煙氣脫硫系統改造通常是取消了脫硫系統出入口及旁路擋板門和擋板門密封空氣系統[1],減少了擋板的卡澀和故障點的發生。新建機組則通常取消FGD增壓風機,FGD系統阻力由2臺引風機來克服[2],大幅降低了初始投資和運行費用,也簡化了系統,降低了系統的故障率。但取消旁路后煙氣經脫硫后的凈煙氣直接排入煙囪,脫硫系統成為煙氣的唯一通道,因此脫硫系統的重要性提高到與主機一致,從設計時就應該考慮脫硫系統的重要性和可靠性。
2 脫硫系統取消煙氣旁路后提高可靠性的設計
取消煙氣旁路后,脫硫系統的可靠性除了要考慮保證脫硫效率達標外,還要保證系統在任何工況下都能安全運行,此時不僅在設備選擇上要注意設備的可靠性,在設計方面更應該充分考慮,不僅在正常運行時要保證脫硫效率,更應該在事故狀態也要保證系統安全運行。
2.1 優化脫硫系統供電設計
對吸收塔區的重要設備,如吸收塔漿液循環泵、氧化風機、部分吸收塔攪拌器和除霧器沖洗水泵等影響吸收塔安全運行的設備電機,應該考慮為一類負荷或者接保安電源,保證當其中一路電源出現故障時有備用電源能瞬時切換,不影響吸收塔附屬設備的安全運行。或者其中多臺循環泵分別接在不同母線上,保證至少1臺循環泵的供電是可靠的。提高供電等級就是要保證當主機發生故障,即引風機惰走時吸收塔內的防腐能耐受住高溫煙氣的沖擊,此時的應對措施就是至少需要有1臺漿液循環泵在運行或者除霧器沖洗水泵,在運行保證吸收塔內防腐及除霧器葉片等不致于受高溫煙氣的沖擊而損壞,因此要有電源能保證降低煙氣溫度的設備有運轉的條件。
2.2 采取適當措施保證進入吸收塔內煙氣溫度不致于破壞吸收塔內件
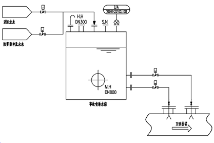
目前,常規的做法是在吸收塔入口或者吸收塔入口煙道上設置事故冷系統來降低煙氣溫度,事故冷卻系統冷卻水量是依據將煙氣由180 ℃降低到80 ℃時所需要的水量,此處煙氣溫度的確定也是由吸收塔內防腐及耐高溫沖擊的材料和部件的性質決定的。一般事故冷卻系統由高位水箱、管道及噴嘴組成,高位水箱的來水一般由可靠的水源提供,如接有保安負荷的水泵或者是電廠的消防水。高位水箱的安裝高度根據事故冷卻的噴嘴將水霧化所需的壓力決定的,事故噴嘴的設置可以考慮分級設置,如分兩級或者三級設置,每級控制一定數量的噴嘴,且保持一定間距,這樣有利于煙氣與水霧充分接觸,充分冷卻煙氣。同時,當溫度超出正常設計范圍時也可以開啟其中一級噴嘴,對煙氣進行預冷卻,保護吸收塔系統。事故噴嘴的設置位置應適當遠離吸收塔[3],若冷卻噴嘴離吸收塔太近,則煙氣與水霧接觸的瞬間就進入了吸收塔,兩者接觸時間短,仍可能導致煙氣未充分冷卻而對吸收塔內件及防腐造成沖擊;若冷卻噴嘴離吸收塔距離太遠則干濕煙氣的交界面會拉長,即原煙氣煙道需要防腐的面積會增大,增加了造價,因此,事故噴嘴的設置地點應考慮到能冷卻高溫煙氣的同時又要兼顧經濟性。事故冷卻系統的設置如圖1所示。
事故噴淋的噴嘴在設置時應盡量覆蓋整個煙道,保證煙氣與水充分接觸,事故噴淋噴嘴的霧化壓力在0.8 MPa~1.0 MPa左右,噴嘴的數量應根據單個噴嘴的噴淋直徑和煙道截面來確定,即噴嘴的噴霧面積能全部覆蓋煙道截面保證煙氣不發生逃逸[3] 。
2.3 選擇可靠性高的設備和材料
取消旁路后,脫硫系統任何一次停機都會引起主機停機,因此,應提高設備可靠性,減少系統停機的可能,在設備和材料方面應嚴格要求,例如用耐酸鋼或者鎳基合金材料取代玻璃鱗片和橡膠,關鍵設備設置備用系統等。
3 運行邏輯的要求
取消旁路后系統運行邏輯在保證系統運行安全可靠的同時應盡量減少主機停機。因此邏輯修改應如下。

圖 1 事故冷卻系統
3.1 FGD停機信號
涉及到脫硫裝置設備安全問題,滿足下面任意一條,脫硫DCS向主機DCS發脫硫請求鍋爐MFT信號,需要停主機:
a) FGD入口煙氣溫度>180 ℃,延時30 s;
b) FGD入口煙氣溫度>160 ℃,延時30 min;
c) 所有循環泵同時停運延時4 s(經驗值,具體根據設備判定)。
3.2 增加事故噴淋邏輯
邏輯如下:a) 消防水至事故噴淋系統開關閥;b) 事故噴淋系統至吸收塔入口開關閥。
3.3 聯鎖打開條件
a) FGD入口煙氣溫度>150 ℃,延時10 s ,開啟一級事故噴淋氣動閥;
b) FGD入口煙氣溫度>170 ℃,開啟兩級事故噴淋氣動閥;
c) 3臺循環泵同時停運。
允許關閉條件: FGD出口煙氣溫度< 65 ℃ 或FGD入口煙氣溫度<150 ℃。
4 結語
取消煙氣旁路后脫硫系統的安全穩定運行需受到重視,在設計時就應該從供電等級,工藝設計、運行控制等方面周全考慮,以保證脫硫系統的安全運行。要嚴格監控FGD入口煙氣溫度,如果出現溫度過高則應啟動事故噴淋系統以保護脫硫裝置或者降低運行負荷。當循環泵出現故障時應及時搶修,保證至少有一臺循環泵能運行,減少鍋爐MFT的發生。
原標題:無旁路煙氣脫硫系統設計及運行研究
|